
MIL-PRF-19/3D
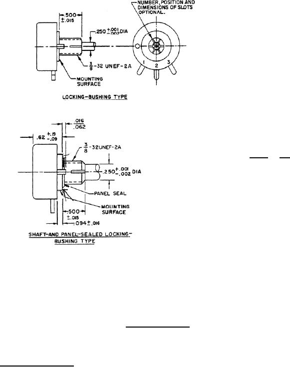
mm
Inches
.001
0.03
.002
0.05
.015
0.38
.016
0.41
.062
1.57
.090
2.29
.094
2.39
.190
4.83
.250
6.35
.500
12.70
.620
15.75
NOTES:
1.
Dimensions are in inches.
2.
Metric equivalent are given for general information.
FIGURE 1. Style RA30 Resistors. (continued)
4. VERIFICATIONS.
4.1 Sampling and inspection. Sampling and inspection procedures shall be in accordance with MIL-PRF-19.
5
For Parts Inquires call Parts Hangar, Inc (727) 493-0744
© Copyright 2015 Integrated Publishing, Inc.
A Service Disabled Veteran Owned Small Business