
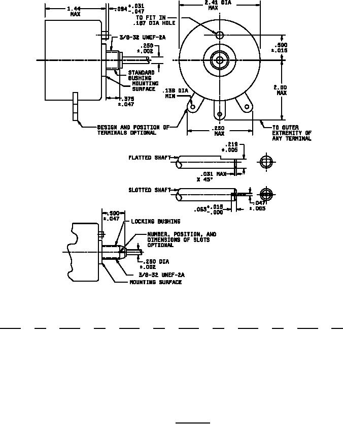
MIL-PRF-22/5D
Inches
mm
Inches
mm
Inches
mm
Inches
mm
Inches
mm
Inches
mm
.002
0.05
.031
0.79
.094
2.39
.219
5.56
.470
11.94
2.000
50.80
.005
0.13
.047
1.19
.138
3.51
.250
6.35
.500
12.70
2.410
61.21
.015
0.38
.063
1.60
.187
4.75
.375
9.53
1.440
36.58
NOTES:
1. Dimensions are in inches.
2. Tolerance is ±.015 unless otherwise specified.
3. Metric equivalents are given for general information.
FIGURE 1. Style RP15
3
For Parts Inquires call Parts Hangar, Inc (727) 493-0744
© Copyright 2015 Integrated Publishing, Inc.
A Service Disabled Veteran Owned Small Business